EOR $hhll
Aus C64-Wiki
Zur Navigation springenZur Suche springen
| Mnemonic: | EOR $hhll | ||
| Opcode: | $4D | ||
| Operand(en): | $ll $hh | ||
| Anzahl der Bytes: | 3 | ||
| Befehlsgruppe: | Arithmetik und Logikbefehl | ||
| Adressierung: | absolut | ||
| Beeinflusste Flags im Statusregister: | |||
| Negative-Flag | |||
| Zero-Flag | |||
| Taktzyklen: | 4 | ||
| 1 | PC | R | Lese Befehl, inkrementiere PC |
| 2 | PC | R | lese Adress-Lowbyte, inkrementiere PC |
| 3 | PC | R | lese Adress-Highbyte, inkrementiere PC |
| 4 | Adresse | R | lese von effektiver Adresse |
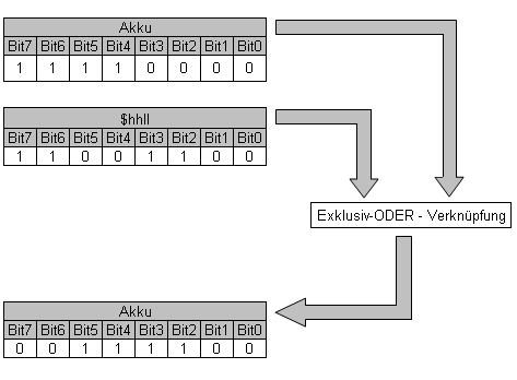
Der Assembler-Befehl EOR $hhll führt eine bitweise EXKLUSIV-ODER-Verknüpfung mit dem Akkumulator und der Speicheradresse $hhll durch.
Das Ergebnis wird im Akkumulator gespeichert. Dieser Befehl eignet sich besonders zum Invertieren einzelner Bits.
Wahrheitstabelle der EXKLUSIV-ODER-Verknüpfung
Das Ergebnis ist bei der EXKLUSIV-ODER-Verknüpfung gleich 1, wenn beide Bits unterschiedlich sind.
| 0 | 0 | = | 0 |
| 0 | 1 | = | 1 |
| 1 | 0 | = | 1 |
| 1 | 1 | = | 0 |
Funktionsprinzip
Bedeutung der Buchstaben im Befehl
| EOR | Exclusive OR with Accumulator |
| Bitweise EXKLUSIV-ODER-Verknüpfung mit Akkumulator |
Beispiel
Siehe EOR #$nn.
